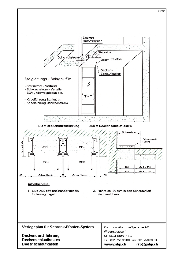
Mit der Deckendurchführung ist eine geeignete Leitungsführung möglich und bietet den optimalen Anschluss zum Kanal.
Kontakt
Galip
Installationssysteme AG
Widenstrasse 1
9464 Rüthi (SG)
Tel. 081 750 00 80
Fax 081 750 00 81
GALIP Unternehmensfilm










